自吸泵的種類有許多,不同的種類型號也不相同。不同型號的自吸泵適用場景和發揮的作用也不相同。下面講解自吸泵型號大全。
JMZ不銹鋼自吸酒泵
不銹鋼自吸酒泵使用新型機械密封進行組裝,具有長期不漏、安全防爆等優點,適合泵送零下三十五度到八十度的各種酒類、飲料、乳品、汽油、溶劑油、藥劑、糖漿等。不銹鋼自吸泵具有起動時不需要引灌、結構緊湊、自吸性能好、重量輕、無需使用底閥等諸多優點。
JMZ不銹鋼自吸酒泵型號意義
40JMZ-30T
40-表示進口直徑mm
J-表示酒泵
M-表示不銹鋼材質
Z-Z為自吸式,T表示移動式,G為固定式
30-揚程m
T-表示特殊要求的出口或者流量
ZX鑄鐵自吸式清水自吸離心泵
ZX自吸式離心泵無逆止閥,結構較為簡單、工作比較可靠、使用便捷、重量輕、體積小、效率高等優點,設計上和相同口徑的泵比較做了特別考慮,具有排量大性能高等特點。ZX自吸離心泵可以用于農業生產、排澇、救火、搶險救助等場合。適用于城市環保、化工、制藥、印染、釀造、電鍍、造紙、設備冷卻、油輪卸油等。
ZX鑄鐵自吸式清水自吸離心泵型號意義
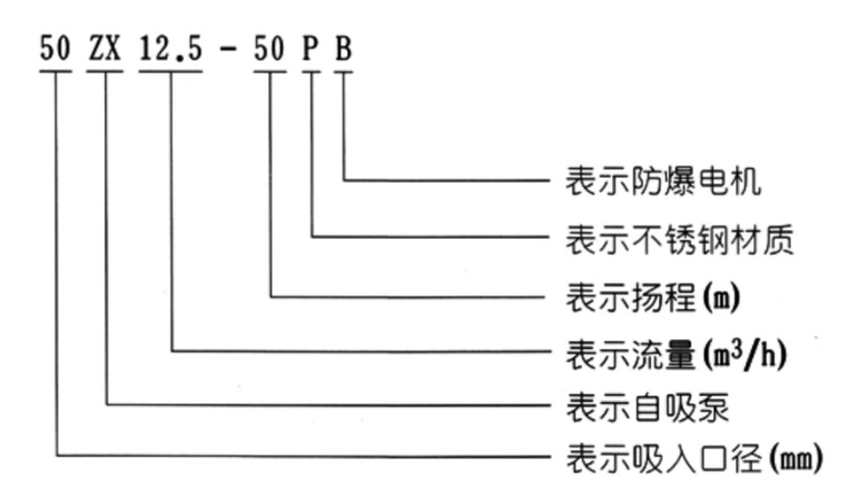
50ZX12.5-50PB
50-表示吸入口徑mm
ZX-表示自吸泵
12.5-流量(m3/h)
50-揚程m
P-不銹鋼材質
B-防爆電機
FPZ耐腐蝕塑料自吸離心泵
耐腐蝕自吸離心泵使用偏氟乙烯和增強聚丙烯材質一次注塑成型。高強度機械、耐腐蝕性能強、泵腔內設有吸液室、回液止回室、氣液分離室回流孔等。需要在初次開機前充滿引液,之后無需重復灌入引液。耐腐蝕自吸泵是具有自吸功能的臥式泵。耐腐蝕自吸泵適用于化工、污水處理、食品、冶煉、制藥、環保等行業領域。
FPZ耐腐蝕塑料自吸離心泵型號意義
50FPZ-30L
50-吸入口直徑mm
F-過流部件材料是氟塑料材質
P-具有自吸功能
Z-單級單吸懸臂式離心泵
30-揚程m
L-長支架聯接
ZW自吸無堵塞排污離心泵
ZW自吸式排污泵是我們公司設計人員根據ZX自吸離心泵和QW潛水排污泵的結構及性能,并借鑒國內外同類產品的優點,并多方面吸收廣大用戶的使用要求與所提意見,研制而成的集自吸及排污于一身,可像一般清水自吸泵那樣不需要安底閥,無需灌引水,能抽吸含有大顆粒固體和纖污物、沉淀物、廢礦雜質、糞便處理及一切工程污水物和膠質液體介質,可以減輕工人的勞動強度。
ZW自吸無堵塞排污離心泵型號意義
50ZW15-30-PB
50-進口直徑(mm)
ZW-自吸式無堵塞排污泵
15-額定流量(m3/h)
30-額定揚程(m)
P-不銹鋼材質
B-防爆電機
WFB無密封自控自吸泵

WFB系列無密封自控自吸泵具有一次引流,終生自吸的優點。目前有不銹鋼、增強聚丙烯等多種材質的系列整機,幾種不同造型共一千多種規格。在電子、電力、化工、國防軍工、紡織印染、采掘選礦、冶金、醫藥、食品、電鍍、環保、消防、市政、凈水、民用建筑等行業中被廣泛應用,深受廣大用戶的好評與喜愛。
WFB無密封自控自吸泵型號意義
50WFB-AD1
50-吸液口徑mm
WFB-無密封自吸泵
AD1-性能分類
SCZ直連式自吸離心泵
SCZ臥式自吸泵適用于消防、化工、制藥、染料、印染、釀造、電力、電鍍、工業和城市給排水,環保、建筑、消防、化工、制藥、染料、印染、釀造、電力、電鍍、造紙、工礦沖洗,設備冷卻等。使用介質溫度不高于80度。
SCZ直連式自吸離心泵型號意義
40 SCZ 6.3-20
40-進口直徑mm
SCZ-直連式自吸離心泵
6.3-額定流量(m3/h)
20-額定揚程(m)
SC柴油機污水提升自吸離心泵
SC柴油機污水提升自吸離心泵是一種能理想處理含有固體顆粒的污水泵。設計的無堵塞葉輪較大能通過76mm大小的固體顆粒。只需把柴油機自吸泵泵安裝在污水坑邊并將吸水管伸入液面以下就能正常工作,可以有效替代潛污泵和液下泵,不需要用任何提升工具起吊泵就能在地面上用普通工具完成安裝、維修、日常維護等工作。
自吸泵的型號有JMZ不銹鋼自吸酒泵、ZX鑄鐵自吸式清水自吸離心泵、FPZ耐腐蝕塑料自吸離心泵、ZW自吸無堵塞排污離心泵、WFB無密封自控自吸泵、SCZ直連式自吸離心泵、SC柴油機污水提升自吸離心泵等。水泵廠家總結。


102型、103型、104型、105型塑料離心泵
FS型玻璃鋼離心泵
PF型強耐腐蝕化工離心泵
